Operation CHARM
: Car repair manuals for everyone.
Home
>>
Ford
>>
1986
>>
F 150 4WD Pickup V8-302 5.0L
>>
Repair and Diagnosis
>>
Starting and Charging
>>
Charging System
>>
Alternator
>>
Testing and Inspection
>>
General Information
General Information
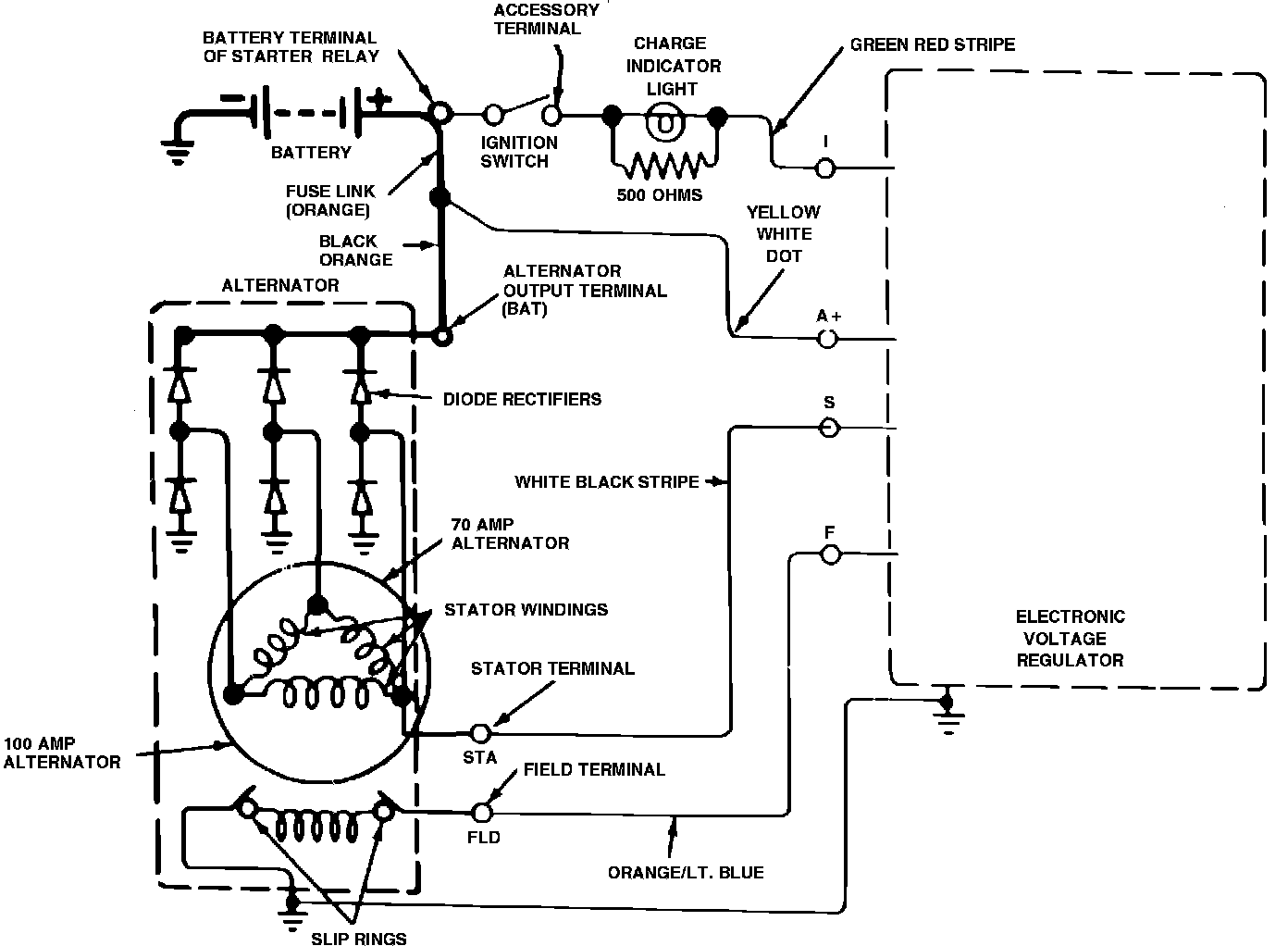
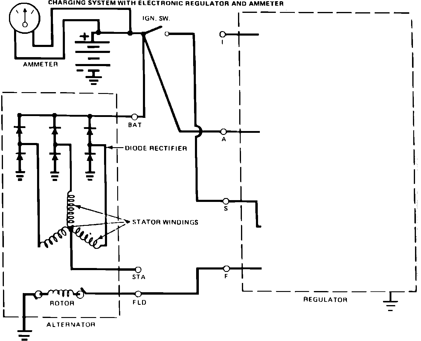
The operations and in-vehicle test procedures for the side terminal
alternator
are same as for rear terminal alternator. However, the internal wiring, Figs. 3 and 7, and bench test procedures differ.