Operation CHARM
: Car repair manuals for everyone.
Home
>>
Ford
>>
1986
>>
F 150 4WD Pickup V8-302 5.0L
>>
Repair and Diagnosis
>>
Lighting and Horns
>>
Horn
>>
Diagrams
>>
Electrical Diagrams
Electrical Diagrams
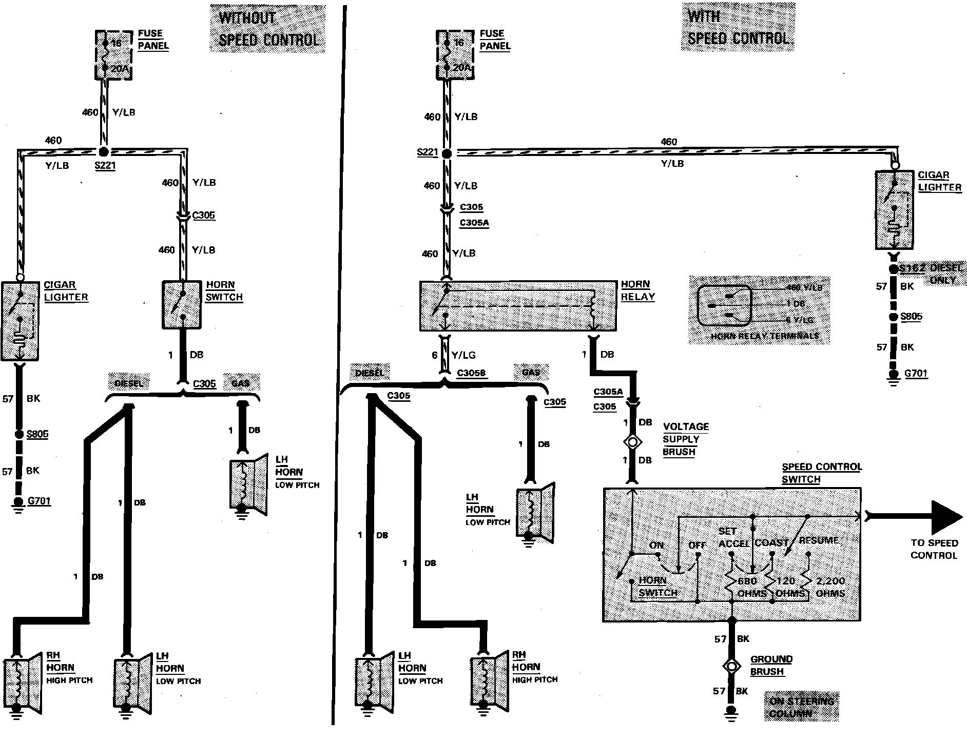
Fig. 13 Cigar Lighter & Horn Wiring Circuit: