Operation CHARM
: Car repair manuals for everyone.
Home
>>
Ford
>>
1986
>>
F 150 4WD Pickup V8-302 5.0L
>>
Repair and Diagnosis
>>
Diagrams
>>
Electrical Diagrams
>>
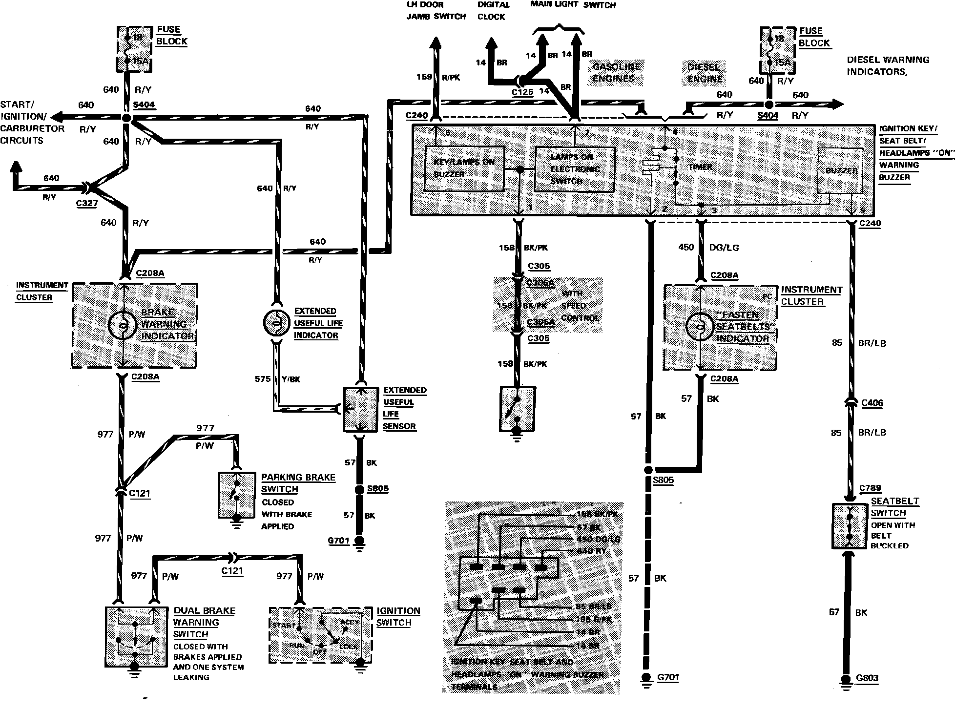
Brake Warning Indicator
Brake Warning Indicator
Fig. 51 Warning Indicator Wiring Circuit. Models W/Gasoline Engine: