Operation CHARM
: Car repair manuals for everyone.
Home
>>
Ford
>>
1986
>>
F 150 4WD Pickup V8-302 5.0L
>>
Repair and Diagnosis
>>
Diagrams
>>
Electrical Diagrams
>>
Radio/Stereo
>>
Electronic Radio
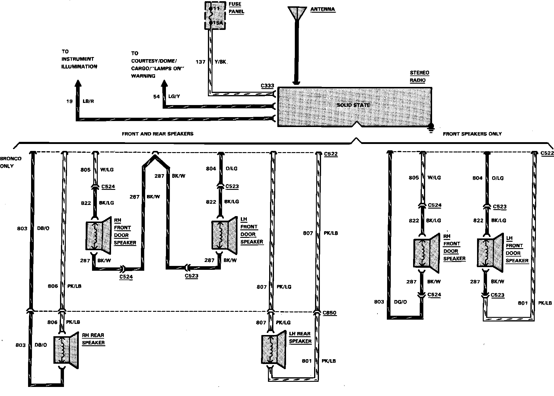
Electronic Radio
Fig. 47 Radio & Speaker (W/Electronic Radio) Wiring Circuit: