Ignition Control Module: Description and Operation
Thick Film Ignition Module:

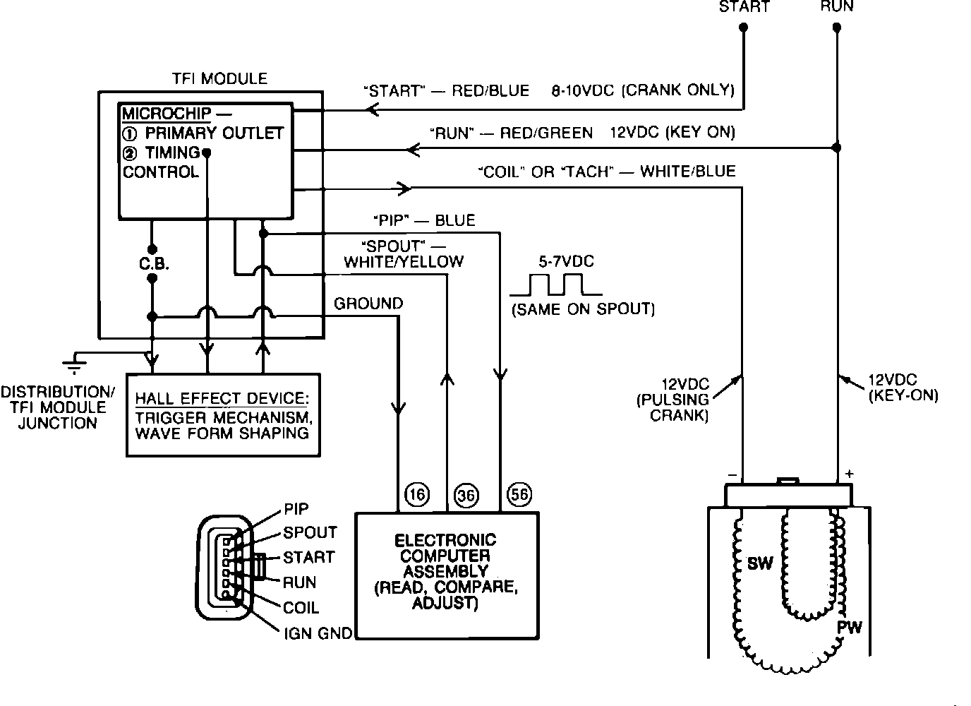
The TFI IV ignition module, Fig. 14, has six connector pins at the wiring harness that supplies the following signals:
Run
Crank (start)
Tach (coil)
PIP (crankshaft position to ECA)
Spark output (SPOUT from ECA)
Internal ground from the ECA to the distributor
Ignition System:

The TFI IV module supplies the spark to the distributor through the ignition coil and calculates the duration. It receives its control signal from the ECA (SPOUT) Fig. 29.
NOTE: Some later models use a remote module (Closed Bowl Distributors/CBD). It is located in the engine compartment (Refer to "COMPONENT LOCATIONS"). The operation is essentially the same with the exception of the CBD has a wiring harness between the ignition module and the distributor.